| CATEGORII DOCUMENTE |
| Animale | Arta cultura | Divertisment | Film | Jurnalism | Muzica |
| Pescuit | Pictura | Versuri |
ATENTIE
STATIA RADIO PORTABILA
RF-5800V-MP
MANUAL DE OPERARE
Editia a II-a, iulie 2001.
Ing. Cristian Dragomirescu, UM 02638 Bucuresti
CUPRINS
Capitolul 1
DESCRIEREA ECHIPAMENTULUI 11
1.1. ELEMENTE DE PROTECTIA MUNCII 11
1.2. DESTINATIA ACESTUI MANUAL 12
1.3. DESCRIEREA ECHIPAMENTULUI 12
1.4. FACILITATI 12
1.5. SPECIFICATII TEHNICE 14
1.6. CONFIGURATIE 15
1.7. MODURI DE LUCRU 16
1.8. STRUCTURILE RETELELOR 17
Capitolul 2
INSTALAREA SI DEZINSTALAREA STATIEI RADIO 19
2.1. COMPUNEREA STATIEI RADIO 19
2.2. PROCEDURA DE INSTALARE A STATIEI RADIO 21
2.3. PROCEDURA DE DEZINSTALARE A STATIEI RADIO 23
Capitolul 3
OPERAREA 25
3.1. INTRODUCERE 25
3.2. ELEMENTE DE CONTROL, INDICATOARE SI CONECTORI 25
3.3. OPERAREA STATIEI RADIO 28
3.3.1. MODURI OPERATIONALE 29
3.3.1.1. Modul TEST 29
3.3.1.2. Modul NORMAL 29
3.3.1.3. Modul SCAN 31
3.3.1.4. Modul REMOTE CONTROL (Comanda de la distanta) 33
3.3.2. Descrierea OPTiunilor statiei radio 33
3.3.2.1. Optiunile de salvare (SAVE) 38
3.3.2.1.1. Programarea fata de modificarea temporara 38
3.3.2.2. Optiunile pentru securitatea comunicatiilor (COMSEC) 39
3.3.2.3. Optiunile pentru setul de frecvente interzise (LOCKSETS) 39
3.3.2.4. Optiunile GPS 40
3.3.2.5. Optiunile putere de emisie (POWER) 40
3.3.3. Operarea tastei LT 42
3.3.4. Operarea TASTEI SQ 42
3.3.5. Operarea tastei ZERO 43
3.3.6. OPERAREA IN RETRANSLATIE 45
3.3.6.1. Configurarea retranslatiei 45
3.3.6.2. Echipamente necesare pentru statia de retranslatie 48
3.3.6.3. Lucrul in retranslatie 48
3.3.6.4. Separarea frecventelor 50
Capitolul 4
PROGRAMAREA 51
4.1. PROGRAMAREA STATIEI RADIO 51
4.2. CONSIDERATII PRIVIND PROGRAMAREA RETELELOR 51
4.2.1. Descrierea programarii statiei radio 52
4.2.1.1. Programarea parametrilor de securitate (SECUR) ai statiei radio 52
4.2.1.1.1. Nivel (LEVEL) 53
4.2.1.1.2. Parola (PASSWORD) 54
4.2.1.1.3. Trecerea peste parole (BYPASS) 54
4.2.1.2. Procedurile de programare NORM 55
4.2.1.2.1. Programarea in frecventa fixa (FIXED FREQUENCY) 55
4.2.1.2.1.1. Frecventa de lucru (FREQUENCY) 56
4.2.1.2.1.2. Secretizarea comunicatiilor (COMSEC) 56
4.2.1.2.1.3. Voce sau date (DATA/VOC) 56
4.2.1.2.1.4. SQUELCH 57
4.2.1.2.1.5. Puterea de emisie (POWER) 57
4.2.1.2.1.6. Numele retelei (NAME) 58
4.2.1.2.2. Programarea saltului de frecventa (FREQUENCY HOPPING) 58
4.2.1.2.2.1. Setul de salt (HOPSET) 58
4.2.1.2.2.2. Secretizarea comunicatiilor (COMSEC) 58
4.2.1.2.2.3. Voce sau date (DATA/VOC) 59
4.2.1.2.2.4. Puterea de emisie (POWER) 59
4.2.1.2.2.5. Numele retelei (NAME) 60
4.2.1.2.3. Programarea generala (GENERAL) 60
4.2.1.2.3.1. Setul de frecvente interzise (LOCKSET) 60
4.2.1.2.3.2. Setul frecventelor de salt (HOPSET) 61
4.2.1.2.3.3. Cheile de secretizare (ENCKEY) 63
4.2.1.3. Programarea modului de lucru scanare (SCAN) 64
4.2.1.3.1. Lista de retele scanate (LIST) 64
4.2.1.3.2. Prioritate (PRIORITY) 64
4.2.1.3.3. Configurare (CONFIG) 65
4.2.1.4. Programarea parametrilor de securitate (SECUR) 66
4.2.1.5. Programarea porturilor (PORTS) 66
4.2.1.5.1. Programarea portului de comanda de la distanta (REMOTE) 66
4.2.1.5.2. Programarea portului de date (DATA) 67
4.2.1.5.2.1. ASYNC 67
4.2.1.5.2.2. GENERAL 67
4.2.1.5.3. Programarea nivelurilor audio (AUDIO_LEVELS) 68
4.2.1.6. Programarea configurarii (CFIG) 68
4.2.1.6.1. GENERAL 68
4.2.1.6.2. GPS 69
4.2.1.6.3. Dispozitive externe (EXT_DEV) 69
4.3. INTERFATA DE NAVIGARE RADIO 71
4.3.1. Campuri 75
4.3.1.1.Campuri de derulare 75
4.3.1.2. Campuri numerice 76
4.3.1.3. Campuri alfanumerice 78
4.3.2. Afisaje 79
4.3.2.1. Afisaje operationale 80
4.3.2.2. Afisajele meniului 81
4.3.2.3. Afisajele de introducere a datelor 82
4.3.2.4. Afisaje informale 83
4.4. ARBORII MENIURILOR 83
Capitolul 5
INTRETINEREA PREVENTIVA SI CORECTIVA A STATIEI RADIO 85
5.1. INTRETINEREA PREVENTIVA 85
5.2. INTRETINEREA CORECTIVA 87
5.2.1. Proceduri de remediere a defectelor 87
5.2.1.1. Defectele BIT 88
5.2.1.1. Defecte non-BIT 89
5.3. BATERIILE 89
5.3.1. Durata de lucru a bateriei 90
5.3.2. Incarcarea bateriilor NiCd 90
5.3.3. Depozitarea bateriilor cu litiu 91
5.3.4. Bateria HUB pentru memorie 91
GLOSAR 95
Toate masurile necesare pentru protectia personalului si echipamentului sunt descrise in lista urmatoare. AVERTIZARE si ATENTIE fac referire la numarul paragrafului in care sunt utilizate in manual, impreuna cu o scurta prezentare. Cititi aceste elemente in intregime inainte de a efectua procedura.
AVERTIZARE - Paragraful 2.2. - Nu incarcati, scurcircuitati, incinerati sau distrugeti bateria cu litiu BA-5590/U
AVERTIZARE - Paragraful 2.2. - Daca bateria devine fierbinte, se aude un sunet ascutit si se simte un miros iritant, deplasati echipamentul intr-o zona bine ventilata si apoi spalati orice reziduu cu apa.
ATENTIE - Paragraful 2.2. - Rotind corpul adaptorului sau antena baston tip banda se poate deteriora conectorul RF de pe statia radio.
AVERTIZARE - Paragraful 5.3.2. - Nu reincarcati bateria cu litiu BA-5590/U.
AVERTIZARE - Paragraful 5.3.3. - Nu aruncati bateriile cu litiu la gunoi.
AVERTIZARE - Paragraful 5.3.4. - Nu aruncati bateriile cu litiu la gunoi.
Acest manual furnizeaza utilizatorului notiunile necesare operarii si programarii statiei radio pe unde ultrascurte RF-5800V-MP, precum si informatiile tehnice necesare pentru nivelul I de mentenanta (intretinere).
Statia radio portabila RF-5800V-MP este un echipament de comunicatii radio foarte modern, de dimensiuni reduse, usor, pe unde ultrascurte si care permite efectuarea comunicatiilor fiabile la nivel tactic, marind astfel mobilitatea utilizatorilor.
Statia radio portabila RF-5800V-MP ofera comunicatii fiabile la nivelul vizibilitatii directe si poate fi utilizata atat pe timp de pace, cat si pe timp de razboi. Tipurile de modulatie folosite sunt: modulatia de frecventa FM (Frequency Modulation), FSK (Frequency Shift Keying), modulatia delta cu variatie continua a pantei CVSD (Continously Variable Slope Delta), TCM (Trellis Code Modulation). Comunicatiile pot avea loc intre statii portabile, mobile si fixe.
Gama de frecvente a statiei radio portabila RF-5800V-MP este de la 30 MHz la 108 MHz cu trei nivele ale puterii de emisie. Statia radio poate lucra fie cu o singura baterie BB-390/U nichel-metal-hidrura reincarcabila, fie cu o baterie BB-590/U NiCd reincarcabila sau cu o baterie BA-5590 cu litiu.
Statia radio portabila RF-5800V-MP ofera urmatoarele facilitati:
Panou de comanda detasabil (tastatura + afisaj cu cristale lichide - KDU) ce permite nivele ajustabile ale luminozitatii fundalului si ale contrastului. Aceasta facilitate permite operarea statiei radio din mers, avand statia radio in spate.
Nivelul puterii de emisie reglabil in trei trepte de catre operator.
Suporta voce FM, FSK, CVSD si TCM.
Autotest intern al echipamentului (BITE) pentru teste operationale radio si verificari ale bateriei.
Sistem de pozitionare globala intern GPS care ofera ora exacta (TOD) si informatii cu privire la pozitia geografica.
Permite operarea in modurile simplex si semiduplex.
Permite operarea in retranslatie.
Permite operarea in modurile scanare manuala si automata.
Suporta squelch digital, tonal sau de zgomot.
Suporta deviatii FM de 5 kHz, 6,5 kHz si 8 kHz.
Permite operarea in salt de frecventa in banda larga sau pe lista de frecvente (masuri contra contra electronice ECCM).
Permite secretizarea.
Suporta date sincrone la 16 kb/s
Suporta viteze de date de 48 kb/s si 64 kb/s in retele pe frecventa fixa.
Suporta comanda de la distanta de la un terminal de control furnizat de client.
Utilizeaza o baterie HUB pentru memoria de stocare a datelor de programare atunci cand statia radio este oprita.
Retele programabile pe frecventa fixa sau in salt de frecventa care contin toate informatiile cu privire la frecvente, secretizare, moduri de lucru, squelch, putere de emisie si numele retelei (pentru informatii suplimentare a se vedea paragraful 1.8.)
Tabelul 1-1. Specificatiile tehnice ale statiei radio RF-5800V-MP
|
Functie |
Specificatie |
|
|
Gama de frecvente |
30,0 MHz 108,0 MHz in frecventa fixa si in salt de frecventa (unele statii radio pot fi configurate cu gama limitata de frecventa datorita reglementarilor locale) |
|
|
Moduri de lucru |
FM, FSK, CVSD voce, TCM |
|
|
Canale programabile |
25, complet programabile |
|
|
Impedanta RF de intrare/iesire |
W nominal, neechilibrat (asimetric) |
|
|
Tensiune de alimentare |
23 Vcc 30 Vcc |
|
|
Putere de emisie |
1, 4 sau 10 W (selectabile) |
|
|
Gama temperaturilor |
C C |
|
|
Dimensiuni |
cu caseta de baterii |
196 x 330 x 81 mm |
|
fara caseta de baterii |
196 x 208 x 81 mm |
|
|
Masa |
3,4 kg fara baterii |
|
|
Altitudine |
1 ora la 5000m, conform MIL-STD-810E |
|
|
Imersiune |
1 m pentru 2 ore conform MIL-STD-810E |
|
Verificati configuratia statiei dv. si notati-o in tabelul de mai jos. Toate statiile radio RF-5800V-MP pot lucra in salt de frecventa.
Tabelul 1-2. Configuratia statiei radio
|
Numarul modelului |
Viteza date 48/64 kb/s |
Criptare (secretizare) |
GPS |
Salt de frecventa (ECCM) |
|
|
Intern |
Nu |
||||
|
X |
|||||
Efectuati urmatoarea procedura pentru a verifica daca statia dv. are viteza de date 48 sau 64 kb/s:
Efectuati urmatoarea procedura pentru a verifica daca statia dv. are posibilitatea de criptare (secretizare):
Efectuati urmatoarea procedura pentru a verifica daca statia dv. are GPS:
In tabelele 1-3 si 1-4 sunt prezentate modurile posibile de lucru ale statiei radio RF-5800V-MP.
Tabelul 1-3. Moduri de lucru in frecventa fixa
|
Mod de lucru |
Voce |
Voce digitala |
Voce digitala criptata |
Date criptate |
FSK |
TCM |
|
FM |
X |
X |
X |
X |
X |
X |
Tabelul 1-4. Moduri de lucru in salt de frecventa
|
Mod de lucru |
Voce |
Voce digitala |
Voce digitala criptata |
Date criptate |
FSK |
TCM |
|
FM |
X |
X |
X |
X |
X |
X |
Statia radio portabila RF-5800V-MP suporta doua tipuri de structuri de retele. O retea in frecventa fixa este definita de frecventa de lucru, modul de lucru, tipul de squelch, nivelul puterii de emisie si un nume de retea:
Frecventa - Statia radio portabila RF-5800V-MP suporta un ecart de frecventa de 10Hz.
Modul de lucru Date/Voce - Statia radio portabila RF-5800V-MP suporta modurile de operare: voce, date sau voce/date.
Squelch - Statia radio portabila RF-5800V-MP permite squelch digital sau squelch analogic (activat de zgomot sau de un ton de 150 Hz) sau poate lucra fara squelch.
Puterea de emisie - Statia radio portabila RF-5800V-MP permite trei nivele ale puterii de emisie: mic (1W), mediu (4W) si mare (10W).
Numele retelei - Numele retelelor pot fi programate in statia radio. Acestea pot avea pana la 12 caractere lungime.
O retea in salt de frecventa este similara unei retele pe frecventa fixa, cu exceptia faptului ca operarea implica saltul pe frecvente aleatoare situate intr-o gama predeterminata (salt in banda larga) sau pe o lista predeterminata de frecvente specifice (lista de frecvente).
NOTA
Cand se lucreaza intr-o retea cu salt de frecventa cu amplificator de putere extern, gama de frecvente a statiei radio este limitata la domeniul 30 MHz - 87,975 MHz, cu un ecart de 25 kHz intre canale. Peste 87,975 MHz amplificatorul de putere este ocolit (strapat) si puterea maxima este de 10 W.
Statia radio portabila RF-5800V-MP este interoperabila, in modurile frecventa fixa, nesecretizat, cu alte sisteme radio VHF, cum ar fi R-1070, R-1071, Jaguar V, Panther V.
Atunci cand se comunica cu echipamente radio de generatie veche, pentru planificarea retelei, trebuie luate in considerare unele elemente de compatibilitate :
Frecventa - Echipamentele radio mai vechi nu suporta ecartul de 10Hz. Cand se utilizeaza aceste echipamente se vor utiliza frecvente pe care le suporta TOATE statiile radio.
Modul voce/date - Echipamentele vechi s-ar putea sa nu suporte modurile de operare in voce digitala sau date. Se vor utiliza doar modurile de lucru pe care le suporta TOATE statiile radio.
Squelch - Echipamentele vechi nu suporta squelch digital. Se vor utiliza doar tipurile de squelch pe care le suporta TOATE statiile radio.
Observati figura 2-1. Statia radio portabila RF-5800V-MP este formata din urmatoarele parti componente:
Transceiverul (emitator-receptor) RF-5800V cu KDU (display + tastatura) detasabil;
Antena baston;
Adaptorul de antena flexibil;
Completul antenei GPS;
Microreceptorul;
Caseta de baterii;
Cablul de comanda al KDU.
Antena baston furnizata cu statia radio are o lungime de 3 m cand este complet intinsa si este operationala in intreaga gama 30-108 MHz.
Antena baston necesita utilizarea adaptorului flexibil. Vezi figura 2-1 pentru mai multe informatii.
Statia radio poate utiliza mai multe tipuri de antene (cu impedanta de 50Ω si conector BNC).
Cablu de comanda KDU Statia radio RF-5800V Microreceptor Antena GPS Antena baston de 3 m Caseta baterii

Observati figura 2-2. Efectuati procedura descrisa in continuare pentru a instala statia radio.
a. Montati bateria si caseta bateriei la statia radio. A se vedea paragraful 5.3. cu privire la durata de viata a bateriei, incarcarea acesteia si depozitarea corespunzatoare;

Nu incarcati, scurtcircuitati, incinerati sau distrugeti bateria cu litiu BA-5590/U. Nu expuneti la foc sau temperaturi peste 71˚C, cazuri in care bateria se poate sparge eliminand materiale toxice.
Daca bateria devine fierbinte, se aude un sunet ascutit si se simte un miros iritant, deplasati echipamentul intr-o zona bine ventilata si apoi spalati orice reziduu cu apa.
b. Conectati microreceptorul la statia radio;
c. Conectati adaptorul flexibil la statia radio;
Figura
2-
2. Instalarea si dezinstalarea statiei radio.
Atasati adaptorul flexibil la statia radio rotind piulita de pe
adaptor. Rotind corpul adaptorului sau antena baston se poate deteriora conectorul RF de pe statie.
d. Conectati antena baston la adaptorul flexibil;
e. Daca se doreste, detasati afisajul KDU de pe sasiul statiei urmand procedura:
Se opreste statia radio - OFF.
Se culiseaza zavorul KDU catre stanga.
Se scoate KDU de pe sasiul statiei.
Se conecteaza cablul de comanda al KDU intre sasiul statiei si KDU, aliniind punctele albe de pe cablu cu punctele albe de pe conectori.
Se porneste statia radio rotind comutatorul de functiuni pe pozitia PT sau CT.
Statia radio se dezinstaleaza inversand etapele descrise in paragraful 2.2.
Acest capitol prezinta capabilitatile operationale si limitarile statiei radio portabile RF-5800V-MP si ofera instructiuni cu privire la modul de utilizare a statiei radio.
Figura 3-1 prezinta elementele de control, indicatoarele si conectorii. Tabelul 3-1 descrie elementele de control si indicatoarele.
![]()

Tabelul 3‑1. Elementele de control si indicatoarele statiei radio portabile RF-5800V-MP
|
Elementul indicator sau de control |
Functia |
|
Unitate de afisaj cu tastatura (KDU) |
Panou de comanda format din afisaj cu cristale lichide (LCD) si tastatura care are urmatoarele taste: |
|
q |
Tasta cu sageti circulare arata afisaje alternative pentru un mod de operare dat. A se vedea paragraful 3.3.1.2. |
|
CALL |
Tasta neoperationala |
|
LT |
Ofera accesul la meniurile de control ale iluminarii fundalului afisajului. A se vedea paragraful 3.3.3. si figura 3-7. |
|
MODE |
Permite operatorului sa schimbe modul de operare al statiei radio. A se vedea paragraful 3.3.1. si figura 3-5. |
|
SQ |
Permite accesul operatorului la meniurile pentru squelch. A se vedea paragraful 3.3.4. si figura 3-7. |
|
ZERO |
Permite accesul operatorului la meniurile pentru resetarea statiei radio. A se vedea paragraful 3.3.5. si figura 3-7. |
|
OPT |
Permite accesul operatorului la meniurile pentru optiuni. A se vedea paragraful 3.3.2. si figura 3-6. |
|
PGM |
Permite accesul operatorului la meniurile de programare. A se vedea capitolul 4 si figura 4-1. |
|
CLR |
Stergere. Readuce un camp la valoarea sa anterioara si activeaza meniul anterior. |
|
ENT |
Enter. Selecteaza campurile de optiuni prin derulare sau fixeaza valoarea unui camp introdus. A se vedea paragraful 4.3. |
|
VOL +/- |
Creste / descreste volumul audio. |
|
NET +/- sau PRE +/- |
Deruleaza retelele programate. |
|
Comutatorul de functiuni |
Permite alegerea anumitor moduri de lucru sau functiuni. |
|
OFF |
Opreste statia radio |
|
PT |
Trece statia radio in modul Plain Text (in clar, fara secretizare) |
|
CT |
Trece statia radio in modul Cipher Text (cu secretizare) |
|
TD |
Time delay (intarziere de timp). Utilizata pentru scanare CT. |
|
RV |
Receive variable. Pozitie a comutatorului neutilizata. |
|
LD |
Load keys (incarcare a cheilor de secretizare). Pozitie a comutatorului neutilizata. |
|
Z-ALL |
Se sterg (reseteaza) toate variabilele programate, inclusiv variabilele de secretizare. |
|
CLR |
Deconectare electrica a bateriei HUB de la statia radio. Pe durata depozitarii indelungate a statiei se recomanda trecerea comutatorului pe pozitia CLR, pentru a economisi bateria HUB. |
NOTA
Comutatorul de functiuni trebuie tras pentru a selecta pozitiile comutatorului PT, CT, Z-ALL si CLR.
Urmatoarele paragrafe descriu modurile operationale ale statiei radio portabile RF-5800V-MP. Aceste proceduri presupun faptul ca statia radio a fost deja corect programata si instalata pentru lucru. A se vedea paragraful 4.1. pentru programarea statiei radio si informatii privind configurarea.
Urmatoarele paragrafe descriu modurile operationale ale statiei radio. Aceste moduri sunt accesate prin apasarea tastei MODE. Figura 3-5 prezinta arborele meniului MODE al statiei RF-5800V-MP. A se vedea paragraful 4.4. pentru o descriere a arborilor meniului.
Pentru a trece statia radio in modul TEST, se apasa tasta MODE. Se utilizeaza tastele cu sageti in sus si in jos pentru a selecta TEST si se apasa ENT.
Pentru a initia un autotest BITE, se selecteaza TEST si se apasa ENT. A se vedea paragraful 5.2.1. daca statia radio afiseaza un cod de eroare;
Pentru a vedea nivelul de incarcare si tipul bateriei se selecteaza BATTERY si se apasa ENT. A se vedea paragraful 5.3. pentru mai multe informatii cu privire la baterie;
Pentru a determina versiunile hard si soft ale modulelor instalate, optiunile instalate si seria statiei radio, se selecteaza VERSIONS si se apasa ENT.
Pentru a determina timpul de cand statia a fost pornita si cat timp a emis, se selecteaza ETI (Elapsed Time Indicator - Indicatorul timpului scurs) si se apasa ENT.
Modul NORMAL permite operatorului sa receptioneze si sa transmita voce si/sau date utilizand oricare din retelele programate pe frecventa fixa sau in salt de frecventa.
Figura 3-2 si figura 3-3 prezinta afisajele pentru modul NORMAL. Pentru a efectua comunicatii in modul NORMAL, se foloseste urmatoarea procedura:
a. Se trece comutatorul de functiuni pe una din pozitiile PT (clar) sau CT (secretizat).
b. Se apasa tasta MODE.
c. Se utilizeaza tastele cu sageti in sus sau in jos pentru a selecta NORMAL si se apasa ENT.
d. Daca este necesar se apasa tasta cu sageti circulare pentru ca afisajul sa prezinte frecventele de emisie si receptie.
e. Se apasa tasta PRE+/- in sus sau in jos pentru a selecta reteaua dorita in salt de frecventa sau frecventa fixa. Acest lucru se poate efectua din ambele afisaje ale modului NORMAL. Statia radio este acum pregatita pentru lucrul pe frecventa fixa sau in salt de frecventa in modul NORMAL.
f. Pentru a modifica temporar parametrii de lucru ai statiei radio (fara a modifica programarea acesteia) se apasa tastele cu sageti, cele cu numere si ENT pentru a introduce parametrul dorit.
NOTA
Ori de cate ori operatorul schimba un parametru al unei retele preprogramate, statia radio plaseaza pe afisaj un simbol * in dreapta numelui retelei. In plus fata de frecventele de emisie si receptie, operatorul poate modifica puterea de emisie, modul de lucru (voce, date sau voce/date), tipul modulatiei, tipul squelch-ului si nivelul acestuia. Acest tip de modificare a parametrilor se numeste temporara. A se vedea paragraful 3.3.2.1.1. pentru informatii suplimentare cu privire la modificarea temporara.
Pentru operarea in modul semiduplex, se selecteaza frecvente diferite de emisie si receptie.
SCAN este modul de operare in care statia radio cauta prezenta unui semnal de RF pentru retelele pe frecvente fixe, in voce, nesecretizat. Utilizatorul poate selecta o lista de pana la 25 de retele pentru scanare. Lista este separata de lista retelelor programate in statia radio si care sunt admise pentru derulare in modul NORMAL.
Exista doua moduri de scanare: automat si manual. Tasta CLR este utilizata pentru a comuta intre cele doua moduri. A se vedea figura 3-4.
In scanare automata, statia radio cauta prezenta semnalului RF pentru fiecare retea din lista. Daca un semnal este prezent, statia se opreste din scanare si se mentine pe acea retea pentru un timp programat. Daca nu este specificat un timp de mentinere, statia va ramane pe acea retea pana se pierde semnalul sau utilizatorul apasa CLR pentru a continua scanarea automata. Daca semnalul se pierde pe durata timpului de mentinere, statia va astepta un timp programat de conectare inainte de a continua scanarea automata. A se vedea paragraful 4.2.1.3.3. pentru informatii suplimentare cu privire la timpul de mentinere si timpul de conectare.
Pentru a intra in modul scanare automata, trebuie urmata procedura de mai jos:
a. Se apasa tasta MODE;
b. Se utilizeaza tastele cu sageti in sus si in jos pentru a selecta SCAN;
c. Se apasa ENT pentru a initia modul scanare automata. A se vedea figura 3-5;
NOTA
Apasand clapeta microreceptorului (PTT) in timp ce statia este in scanare, aceasta va emite pe frecventa retelei cu prioritate de emisie. Apasand clapeta microreceptorului (PTT) cand statia este oprita din scanare pe o retea, aceasta va emite pe frecventa acelei retele. Pentru informatii suplimentare privind reteaua cu prioritate de emisie, vezi paragraful 4.2.1.3.2.
d. Pentru a comuta pe modul de scanare manuala, se apasa tasta CLR. Cand statia nu este in scanare automata (adica statia s-a oprit pe o retea care are semnal RF sau s-a apasat CLR), atunci ea este in scanare manuala;
e. Pe durata scanarii manuale, se utilizeaza PRE+/- pentru a derula manual lista de scanare;
f. Pentru a reveni la scanarea automata, operatorul apasa tasta CLR;
NOTA
Cand statia nu scaneaza deoarece a fost apasata tasta CLR sau a fost detectata prezenta semnalului RF, apasand tasta cu sageti circulare se comuta intre modurile de afisaj ale scanarii. Vezi figura 3-4.
Afisajul principal al modului SCAN furnizeaza informatii similare cu afisajele modului NORMAL. A se vedea figura 3-4.
Modul operational REMOTE CONTROL se foloseste doar cand se controleaza statia radio de la un dispozitiv de comanda de la distanta optional.
Pentru a activa modul REMOTE CONTROL:
Pe display apare afisat "Remote control enabled"
Pentru a dezactiva modul REMOTE CONTROL:
Figura 3-6 prezinta arborele meniului optiunilor statiei RF-5800V-MP. Urmatoarele paragrafe descriu meniurile optiunilor statiei radio. A se vedea paragraful 4.4. pentru o descriere a arborilor meniului.
Figura 3-2. Afisajele modului normal
(receptie). Figura 3-3. Afisajele modului normal
(emisie). Figura 3-4. Afisajele modului SCAN.



Pentru a salva modificarile parametrilor retelei, facute in afisajul modului NORMAL, se apasa OPT, apoi se selecteaza SAVE si se apasa ENT. A se vedea paragraful 4.2. cu privire la programarea unei retele.
Ca operator radio este important sa se inteleaga diferentele dintre programare si modificare temporara. Programarea se refera la actiunea de stocare a valorilor in baza de date a statiei radio pentru a fi utilizate si intr-o data viitoare. Modificarea temporara se refera la actiunea de selectare a starii statiei radio care difera de o valoare programata.
Statia radio este programata de la unitatea de afisaj si tastatura KDU sau de la un terminal de date extern. Parametrii care sunt programati sunt stocati in baza de date a statiei radio in memoria nevolatila RAM unde sunt pastrati pana cand sunt resetati (via comanda utilizatorului) sau se scoate bateria de stocare HUB. Intr-un mod operational, altul decat programare sau test, utilizatorul va fi capabil sa selecteze parametrii programati corespunzatori pentru operarea statiei radio.
De asemenea, operatorul are posibilitatea sa modifice temporar parametrii fata de valoarea lor programata. Aceste schimbari sunt valide pana cand operatorul selecteaza alt parametru programat. Odata ce acest lucru se intampla, modificarile temporare se pierd. Operatorul trebuie sa selecteze comanda SAVE din meniul OPT pentru a salva modificarile temporare ca valori programate.
NOTA
Salvand parametrii de retea temporari fara a coordona aceste schimbari cu ceilalti membri ai retelei se poate compromite activitatea retelei.
NOTA
Efectuand o modificare temporara se poate ca parametrii cu importanta mai scazuta sa fie si ei modificati la randul lor. Acest lucru se intampla pentru a se asigura ca toti parametrii statiei radio sunt conformi si lucreaza unul cu celalalt. Operatorul nu este anuntat de aceste modificari aditionale.
Pentru a vizualiza (si modifica temporar) configuratia COMSEC a unei retele active (cheile de secterizare) se apasa OPT, se selecteaza COMSEC, apoi se apasa ENT (inactiv in modul PT).
Pentru a vizualiza informatiile privind setul de frecvente interzise ale retelei active in salt de frecventa, se apasa OPT, se selecteaza LOCKSETS, apoi se apasa ENT.
NOTA
Datele de configurare LOCKSETS sunt disponibile doar cand reteaua activa este una cu salt de frecventa.
Configuratia care a fost programata in statia radio se aplica tuturor retelelor cu salt de frecventa.
Pentru a vizualiza datele GPS pentru data, ora, orientare (cap compas), viteza, latitudine si longitudine se apasa OPT, se selecteaza GPS, apoi se apasa ENT.
NOTA
Pentru a receptiona datele GPS trebuie montata antena GPS, iar statia radio sa se afle in camp deschis. De asemenea, receptorul GPS trebuie sa fie activat. Pana la receptionarea si prelucrarea datelor, pe afisaj apare, in coltul din stanga sus, mesajul acquire, iar dupa afisrea datelor navigate. Vezi paragraful 4.2.1.6.2. pentru mai multe informatii.
Pentru a selecta unul din nivelele puterii de emisie (mare, mediu sau mic), se apasa OPT, se selecteaza POWER. Folosind tastele cu sageti sus/jos se selecteaza nivelul de putere dorit (LOW, MEDIUM sau HIGH) apoi se apasa ENT.
NOTA
Putere mare (HIGH) este 10W, putere medie (MEDIUM) este 4W, iar putere mica (LOW) este 1W. A se vedea paragraful 4.2.1.2.1.5. cu privire la modul in care se poate programa nivelul de putere pentru o retea.
NOTA 1
Se introduce o valoare intre 01 si 25. Daca se introduce o valoare in afara acestui interval se va afisa un mesaj de eroare (Out of range - in afara gamei).
NOTA 2
Vizibil doar cand se utilizeaza o retea in salt de frecventa.
NOTA 3
Operational doar daca statia are modulul GPS intern instalat. Vezi si paragraful 3.3.2.4.
A se vedea figura 3-7. Pentru a configura iluminarea fundalului afisajului, intensitatea iluminarii si contrastul afisajului se apasa tasta LT.
a. Pentru ca fundalul afisajului sa lumineze o scurta perioada de timp la apasarea oricarei taste, se utilizeaza sagetile in sus si in jos pentru a selecta MOMENTARY. Pentru ca fundalul afisajului sa lumineze continuu, se selecteaza ON. Pentru ca acesta sa nu lumineze, se selecteaza OFF, apoi se apasa ENT.
b. Se utilizeaza tastele cu sageti stanga/dreapta pentru a ajusta intensitatea iluminarii fundalului, apoi se apasa ENT.
c. Se utilizeaza tastele cu sageti stanga/dreapta pentru a ajusta contrastul afisajului, apoi se apasa ENT.
A se vedea figura 3-7. Pentru a configura squelch-ul statiei radio, se apasa tasta SQ.
Statia radio RF-5800V-MP suporta squelch digital, cu ton analogic sau cu zgomot analogic. Squelch-ul cu ton analogic necesita transmiterea unui ton de 150 Hz impreuna cu traficul normal radio pentru a deschide squelch-ul receptorului corespondent. Squelch-ul cu zgomot analogic necesita ca semnalul sa fie suficient de puternic pentru a deschide squelch-ul receptorului corespondent. Cand se lucreaza fara squelch, statia receptioneaza continuu semnal si zgomot. Acest mod de lucru se foloseste cand se receptioneaza semnale foarte slabe.
Squelch-ul digital este disponibil doar daca reteaua lucreaza secretizat, iar comutatorul de functiuni este pe pozitia CT. Squelch-ul digital poate fi configurat ON sau OFF.
Daca squelch-ul digital este configurat OFF, sau daca modul date/voce (DATA/VOICE) al retelei are valoarea VOICE sau DATA OR VOICE (D/V), atunci tipul squelch-ului poate fi TONE, NOISE (zgomot) sau OFF.
A se vedea figura 3-7. Resetarea sterge toti parametrii programati sau o parte specifica a programarii radio si readuce statia la configuratia implicita din fabrica.
Pentru a reseta intreaga statie, se apasa tasta ZERO, se selecteaza ALL, apoi se apasa ENT. Pentru a reseta programarea retelelor, se apasa tasta ZERO, se selecteaza NET, apoi se apasa ENT. Pentru a reseta programarea elementelor de secretizare, se apasa ZERO, se selecteaza COMSEC, apoi se apasa ENT. Pentru a reseta programarea in salt de frecventa, se apasa tasta ZERO, se selecteaza TRANSEC, apoi se apasa ENT.
O statie retranslatoare sau repetoare receptioneaza un semnal transmis pe o frecventa si retransmite acest semnal pe alta frecventa, permitand distante de legatura mai mari decat ar fi posibil utilizand statii radio individuale. O statie retranslatoare poate fi formata utilizand doua statii radio RF-5800V-MP.
Se pot configura doua moduri de operare in retranslatie:
Simplex
Semiduplex
Ambele tipuri de operare utilizeaza aceleasi echipamente si configurare. Singura diferenta dintre simplex si semiduplex este modul in care statia retranslatoare este utilizata de statiile corespondente.
Figura 3-8 prezinta operarea in modul simplex. Aici, statia retranslatoare utilizeaza frecventa F1 pentru legatura cu un grup de statii radio, atat pentru receptie, cat si pentru emisie si utilizeaza frecventa F2 pentru legatura cu al doilea grup de statii, atat pentru emisie, cat si pentru receptie. Retranslatia se poate rezuma astfel:
Semnalele receptionate pe frecventa F1 sunt retransmise pe F2.
Semnalele receptionate pe frecventa F2 sunt retransmise pe F1.
Toate statiile radio care utilizeaza statia retranslatoare sunt in retele simplex.

Figura 3-9
prezinta operarea in semiduplex. Aici, retranslatorul receptioneaza pe
frecventa F1 si transmite pe frecventa F2. Cu aceasta configuratie, toate
statiile radio ce utilizeaza retranslatorul transmit pe frecventa F1 si
receptioneaza pe F2. Utilizand acest aranjament, toate statiile comunica intre
ele prin intermediul retranslatorului.

Statiile radio
ce utilizeaza retranslatorul pentru operarea in semiduplex utilizeaza canale
semiduplex. Toate transmit pe frecventa F1 si toate receptioneaza pe frecventa
F2.
Sunt necesare aceleasi elemente pentru operarea simplex si pentru cea semiduplex:
Doua statii radio portabile cu antena si baterie
Un cablu de retranslatie (10511-0717-01), lungime 50 picioare (16m)
Figura 3-10 prezinta configuratia standard pentru retranslatie. Pentru un semnal optim de emisie, punctul de retranslatie trebuie ridicat peste nivelul statiilor radio care comunica prin repetor. Cablul de retranslatie se conecteaza la fiecare statie la conectorul J3 DATA. Acolo unde este posibil, statiile din punctul de retranslatie trebuie separate la lungimea maxima a cablului pentru a preveni interferentele radio intre statiile punctului.
NOTA
Pentru performante imbunatatite, cablul de retranslatie trebuie sa fie in contact cu solul pe toata lungimea sa intre statiile radio.
Repetorul este normal configurat pentru a lucra in modul squelch tonal.
Se selecteaza reteaua in functie de tipul legaturii ce se intentioneaza a se realiza: simplex sau semiduplex. Celelalte statii radio care vor comunica prin intermediul repetorului determina configuratia generala simplex sau semiduplex.

Se ataseaza
cablul de retranslatie la conectorul J3 DATA de pe ambele statii radio. Poate
fi atasat si un microreceptor la statia receptoare pentru a monitoriza
semnalele. Orice trafic in clar poate fi monitorizat de la microreceptor.
Pentru a monitoriza traficul de date, se ataseaza un dispozitiv de date la
conectorul J1 AUDIO/DATA/FILL de pe panoul frontal.
Trebuie luate in considerare urmatoarele restrictii atunci cand se programeaza o retea simplex:
F1 si F2 trebuie sa fie separate la cel putin 20% una de cealalta;
F1 si F2 trebuie sa nu fie armonici una a celeilalte.
Urmatoarele paragrafe descriu programarea statiei radio. Aceste proceduri sunt utilizate pentru a pregati statia radio pentru lucru (descrisa in paragraful 3.3).
Operatorul incepe programarea prin apasarea tastei PGM. Cand se executa programarea, statia radio nu este capabila sa receptioneze sau sa emita. Figura 4-1 prezinta arborele meniului de programare pentru statia radio RF-5800V-MP. A se vedea paragraful 4.4. pentru descrierea arborilor meniurilor.
Operatorul poate iesi din meniul de programare apasand tasta CLR pana cand se revine la nivelul cel mai inalt al arborelui meniului (de unde s-a inceput programarea). In acest moment statia radio a revenit la ultimul mod de operare utilizat inainte de intrarea in meniul de programare.
Statia radio trebuie programata inainte de se comunica prin aceasta. Daca statiile radio dintr‑o retea nu sunt programate corespunzator, sistemul poate functiona, dar fiabilitatea generala este redusa.
Retelele au urmatoarele caracteristici:
Modul scanare frecvente permite scanarea unei liste de frecvente fixe ale retelelor;
In fiecare statie radio pot fi programate pana la 25 retele (NET0 pana la NET24);
Un nume de retea poate fi format din pana la 12 caractere alfanumerice.
NOTA
In numele unei retele nu pot fi folosite spatii. Numele implicit al fiecarei retele este NET , unde reprezinta un numar de la 00 la 24.
Fiecare retea poate fi activata sau dezactivata pe durata programarii.
Pe durata utilizarii modurilor de programare sau test, apasand PRE sau PRE-, statia radio va reveni la ultimul afisaj operational.
Figura 4-1 prezinta arborele meniului de programare pentru statia radio RF-5800V-MP. Urmatoarele paragrafe descriu optiunile de programare ale statiei radio. A se vedea paragraful 4.4. pentru descrierea arborilor meniurilor.
Statia radio RF-5800V-MP ofera patru nivele de securitate pentru acces.
SECURITY LEVEL 0, care este nivelul implicit pentru operatorii radio. Operatorul radio poate schimba retelele radio, sa initieze modul de scanare, sa execute testul BITE (autotestul). Operatorul poate modifica parametri ca: puterea de emisie, modul voce, frecventa, dar aceste schimbari nu pot fi salvate (modificare temporara). Parametrii retelei vor reveni la cei programati anterior cand operatorul comuta pe alta retea.
SECURITY LEVEL 1 este pentru operatorii avansati si administratorii de retea. La acest nivel, operatorul poate programa parametrii retelei, lista frecventelor de scanat, sa incarce cheile de secretizare si sa programeze parametrii transmisiilor de date si ai porturilor de comanda de la distanta.
SECURITY LEVEL 2 este utilizat pentru a trece peste nivelele de securitate 0 si 1. Vezi paragraful 4.2.1.1.3. pentru mai multe informatii.
SECURITY LEVEL 3 este utilizat pentru testarea in amanunt a statiei radio.
Pentru a programa nivelul de securitate pentru acces, se apasa PGM, apoi tastele cu sageata la stanga sau la dreapta pentru a selecta SECUR, apoi se selecteaza LEVEL. Se apasa tastele cu sageti in sus sau in jos pentru a selecta nivelul dorit de securitate, apoi se apasa tasta ENT. Daca este selectat un alt nivel decat SECURITY LEVEL 0, se va solicita o parola. Parola implicita pentru SECURITY LEVEL 1 este OMPR1. Parola implicita pentru SECURITY LEVEL 2 este OMPR2. A se vedea paragraful 4.2.1.1.2 pentru informatii cu privire la schimbarea parolelor.
NOTA
Prima pagina din acest manual contine informatii cu privire la parola nivelului 3 de securitate. Daca aceasta pagina lipseste, ea a fost scoasa de ofiterul cu protectia informatiilor.
Pentru a schimba parolele de securitate pentru nivelurile de acces se apasa PGM, se selecteaza SECUR, LEVEL, nivelul de securitate dorit si apoi se selecteaza PASSWORD. Se utilizeaza tastatura alfanumerica pentru a introduce o noua parola.
NOTE
Operatorul va fi solicitat sa introduca parola curenta inainte de a introduce noua parola.
Un operator cu nivelul 1 de securitate poate introduce doar o parola SECURITY LEVEL 1. Un operator cu nivel de securitate 2 sau 3 poate schimba parolele de nivel 1 sau 2. Parola de nivel 3 este inscrisa permanent in statia radio si nu poate fi schimbata.
Resetand statia radio nu se sterg parolele introduse, astfel incat acestea sa revina la valorile implicite.
Operatorii cu nivel de securitate 2 sau 3 pot forta statia radio sa treaca peste toate nivelurile de securitate si parole apasand tasta PGM, selectand SECUR, LEVEL, SECURITY LEVEL 2 sau SECURITY LEVEL 3, selectand BYPASS si apoi schimband SECURITY ACCESS din ENABLE in BYPASS.
Pentru a programa retelele de lucru ale statiei radio se apasa tasta PGM, apoi tastele cu sageti la stanga/dreapta pentru a selecta NORM si se apasa ENT. Se utilizeaza tastele numerice pentru a introduce numarul retelei ce va fi programata si se apasa ENT.
Daca ACTIVATE IN LIST? (activat in lista) are valoarea YES (da), atunci aceasta retea va putea fi utilizata de operator. Daca ACTIVATE IN LIST? are valoarea NO, aceasta retea nu va putea fi utilizata de operator.
Dupa configurarea parametrului ACTIVATE IN LIST?, se identifica daca NET TYPE (tipul retelei) este FIXED FREQUENCY (frecventa fixa) sau FREQUENCY HOPPING (salt de frecventa). A se vedea paragraful 4.2.1.2.1. pentru programarea retelelor pe frecventa fixa. A se vedea paragraful 4.2.1.2.2. pentru programarea retelelor in salt de frecventa.
A se vedea paragraful 4.2.1.2.3. pentru informatii cu privire la compartimentul de programare a parametrilor pentru saltul de frecventa.
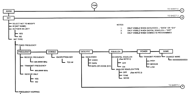
Pentru a programa o retea pe frecventa fixa se apasa PGM, se selecteaza NORM, se selecteaza NET, se specifica reteaua ce se modifica si se configureaza ACTIVATE IN LIST?, apoi se selecteaza FIXED FREQUENCY.
Urmatoarele paragrafe descriu programarea retelelor pe frecventa fixa.
Trebuie programate frecventele de emisie si receptie ale retelei. Dupa ce s-a efectuat acest lucru, daca statia radio are ordin de tacere radio in acea retea, parametrul RECEIVE ONLY (doar receptie) va fi trecut pe YES.
NOTA
Operarea in modul semiduplex se realizeaza selectand frecvente de emisie si receptie diferite.
Daca reteaua trebuie sa lucreze secretizat se introduce numarul dorit al cheii de secretizare ENCRIPTION KEY.
NOTA
Lucrul in secretizat este posibil numai daca comutatorul de functiuni este trecut pe pozitia CT.
Reteaua poate fi configurata sa fie o retea care lucreaza in voce VOICE, in date DATA sau in voce si date DATA OR VOICE (D/V).
Daca operatorul selecteaza VOICE, acesta va fi solicitat sa selecteze deviatia de frecventa FM DEVIATION dintre una din valorile 5,0kHz, 6,5kHz, sau 8,0kHz.
Daca operatorul selecteaza DATA sau DATA OR VOICE (D/V), acesta va fi solicitat sa selecteze tipul de modulatie MODULATION (TCM sau WBFSK), deviatia de frecventa FM DEVIATION si modul de transmitere a datelor SYNC (sincron) sau ASYNC (asincron). Daca se alege modulatia TCM, va trebui aleasa viteza de transmisie (BAUD RATE) dintre una din valorile 48,0k sau 64,0k. Daca se alege modulatia WBFSK viteza de transmisie este setata implicit la 16,0k.
Statia radio RF-5800V-MP suporta squelch digital si squelch analogic (tonal si de zgomot). Squelch-ul digital necesita ca statia radio sa receptioneze o forma de unda digitala specifica pentru ca acesta sa se deschida. Squelch-ul analogic tonal necesita transmiterea unui ton de 150 Hz impreuna cu traficul normal pentru a se deschide. Squelch-ul analogic de zgomot necesita receptionarea unui semnal suficient de puternic pe frecventa de receptie pentru ca acesta sa se deschida.
A se vedea figura 4-1. Squelch-ul digital este disponibil doar daca comutatorul de functiuni este pe pozitia CT. Squelch-ul digital poate fi configurat ON sau OFF.
Daca squelch-ul digital are valoarea OFF, sau comutatorul de functiuni nu este pe pozitia CT, atunci tipul de squelch analogic poate fi configurat cu una din valorile TONE (tonal), NOISE (de zgomot) sau OFF (dezactivat).
Puterea de emisie a statiei radio, pentru fiecare retea in parte, poate fi programata cu una din valorile HIGH (10W), MEDIUM (4W) sau LOW (1W).
A se vedea paragraful 3.3.2.5. pentru informatii suplimentare cu privire la modul in care operatorul poate schimba manual valoarea puterii de emisie.
Numele retelei poate fi modificat de la valoarea implicita NET in orice alt nume cu o lungime de pana la 12 caractere alfanumerice (insa fara a include spatii in cadrul acestuia).
Pentru a programa o retea in salt de frecventa se apasa tasta PGM, se selecteaza NORM, se selecteaza NET, se specifica reteaua ce se va programa, se configureaza ACTIVATE IN LIST si apoi se selecteaza FREQUENCY HOPPING.
Urmatoarele paragrafe descriu programarea unei retele in salt de frecventa.
O retea in salt de frecventa trebuie sa utilizeze un compartiment denumit setul de salt HOPSET, care contine identificatorul setului de salt, tipul setului (banda larga sau lista) si informatii cu privire la frecventele de salt. A se vedea paragraful 4.2.1.2.3.2 pentru informatii cu privire la modul de creare a unui compartiment pentru setul de salt.
Daca reteaua trebuie sa lucreze secretizat, se introduce numarul dorit al cheii de secretizare ENCRYPTION KEY.
NOTA
Lucrul in secretizat este posibil numai daca comutatorul de functiuni este trecut pe pozitia CT.
Reteaua poate fi configurata sa fie o retea care lucreaza in voce VOICE, in date DATA sau in voce si date DATA OR VOICE (D/V).
Daca operatorul selecteaza VOICE, acesta va fi solicitat sa selecteze deviatia de frecventa FM DEVIATION dintre una din valorile 5,0 kHz, 6,5 kHz, sau 8,0kHz.
Daca operatorul selecteaza DATA sau DATA OR VOICE (D/V), acesta va fi solicitat sa selecteze tipul de modulatie MODULATION (TCM sau WBFSK), deviatia de frecventa FM DEVIATION si modul de transmitere a datelor SYNC (sincron) sau ASYNC (asincron). Daca se alege modulatia TCM, va trebui aleasa viteza de transmisie (BAUD RATE) dintre una din valorile 48,0k sau 64,0k. Daca se alege modulatia WBFSK viteza de transmisie este setata implicit la 16,0k.
Puterea de emisie a statiei radio, pentru fiecare retea in parte, poate fi programata cu una din valorile HIGH (10W), MEDIUM (4W) sau LOW (1W).
A se vedea paragraful 3.3.2.5. pentru informatii suplimentare cu privire la modul in care operatorul poate schimba manual valoarea puterii de emisie.
Numele retelei poate fi modificat de la valoarea implicita NET in orice alt nume cu o lungime de pana la 12 caractere alfanumerice (insa fara a include spatii in cadrul acestuia).
In cadrul acestei programari se introduc frecventele de salt interzise LOCKSET si cele de lucru HOPSET, cat si cheile de secretizare. A se vedea figura 4-1.
Pentru a intra in programarea GENERAL, se apasa tasta PGM, se selecteaza NORM, apoi se selecteaza GENERAL. A se vedea paragraful 4.2.1.2.3.1 pentru informatii cu privire la programarea frecventelor interzise LOCKSET. A se vedea paragraful 4.2.1.2.3.2 pentru informatii cu privire la programarea frecventelor de salt HOPSET. A se vedea paragraful 4.2.1.2.3.3 pentru informatii cu privire la programarea cheilor de secretizare ENCKEY.
Un astfel de set, cunoscut si sub numele de banda de excludere, specifica un domeniu de frecvente care nu pot fi utilizate pe durata saltului de frecventa in banda larga sau conform listei. In statia radio pot fi programate pana la 25 de benzi de excludere. Acestea se vor aplica tuturor seturilor de frecvente de salt.
Pentru a adauga o banda de excludere, se apasa PGM, se selecteaza NORM, se selecteaza GENERAL, se selecteaza tipul de salt HOPPING TYPE (QUICK LOOK 1A sau QUICK LOOK 2) , se selecteaza LOCKSET, apoi se selecteaza ADD. Se introduc frecventa inferioara a benzii interzise ENTER START FREQ si apoi frecventa superioara a benzii interzise ENTER STOP FREQ pentru se specifica limitele acestei benzi.
De asemenea, operatorul poate revizui (REVIEW sau sterge (DELETE benzile de excludere din meniul de programare LOCKSET.
Un set consta dintr-un numar al compartimentului de salt, un numar de identificare al setului de salt (ID) si informatii cu privire la frecventele de salt. Daca acest set este unul pentru salt in banda larga, informatiile cu privire la frecventele de salt constau doar din frecventa inferioara si cea superioara a benzii in care se va efectua saltul de frecventa. Daca acest set este unul pentru salt de frecventa conform unei liste, atunci informatiile cu privire la frecventele de salt constau in lista specifica a frecventelor pe care se va efectua saltul de frecventa. Numarul de identificare a setului ID si informatiile cu privire la frecventele de salt sunt continute in compartimentul setului frecventelor de salt.
NOTE
In cadrul unui set de frecvente de salt conform listei pot fi programate pana la 30 de frecvente.
In configuratiile vehiculare, care contin un amplificator de putere extern, frecventele mai mari de 87,975 MHz ocolesc automat amplificatorul de putere. A se vedea Manualul de mentenenta a sistemului de comunicatii vehicular RF-5800V, pentru informatii suplimentare.
Pentru a programa un set de salt se apasa tasta PGM, se selecteaza NORM, se selecteaza GENERAL, se selecteaza tipul de salt HOPPING TYPE (QUICK LOOK 1A sau QUICK LOOK 2), se selecteaza HOPSET, apoi se selecteaza DEFINE (definirea setului). Se specifica numarul compartimentului (SET HOPSET COMPARTIMENT) format din doua cifre, apoi se specifica un numar unic de identificare al setului (ENTER HOPSET ID) format din trei cifre. Se selecteaza tipul saltului de frecventa (HOPSET TYPE , fie salt in banda larga (WIDEBAND , fie conform listei (LIST .
Pentru seturile de salt in banda larga se introduc frecventa inferioara (ENTER START FREQ si superioara (ENTER STOP FREQ pentru a defini banda in care se va efectua saltul de frecventa.
Pentru seturile de salt conform listei, se adauga (ADD frecventele individuale pe care se va executa saltul de frecventa. De asemenea, operatorul poate revizui (REVIEW sau sterge (DELETE frecvente din lista.
Pentru a revizui un set de salt, se apasa PGM, se selecteaza NORM, se selecteaza GENERAL, se selecteaza tipul de salt HOPPING TYPE (QUICK LOOK 1A sau QUICK LOOK 2), se selecteaza HOPSET, apoi se selecteaza REVIEW. Apoi se specifica numarul din doua cifre al compartimentului setului de salt.
Pentru a sterge un set de salt, se apasa PGM, se selecteaza NORM, se selecteaza GENERAL, se selecteaza tipul de salt HOPPING TYPE (QUICK LOOK 1A sau QUICK LOOK 2), se selecteaza HOPSET, apoi se selecteaza DELETE. Apoi se specifica numarul din doua cifre al compartimentului setului de salt.
Pentru a copia un set de salt dintr-un compartiment in alt compartiment, se apasa PGM, se selecteaza NORM, se selecteaza GENERAL, se selecteaza tipul de salt HOPPING TYPE (QUICK LOOK 1A sau QUICK LOOK 2), se selecteaza HOPSET, apoi se selecteaza COPY. Apoi se specifica numarul din doua cifre al compartimentului setului de salt ce se va copia (HOPSET COMPARTIMENT COPY FROM) si numarul compartimentului (HOPSET COMPARTIMENT COPY TO) si identificatorul setului nou (COPY AS HOPSET ID) care a fost creat. La sfarsit, se utilizeaza meniul DEFINE pentru a modifica noul compartiment al setului de salt conform cerintelor.
O cheie de secretizare este un numar din 32 cifre care este utilizat de software-ul de secretizare din statia radio pentru a permite comunicatii secretizate. Toate statiile radio dintr-o retea trebuie sa utilizeze aceeasi cheie de secretizare.
Pentru a programa o cheie de secretizare, se apasa PGM, se selecteaza NORM, se selecteaza GENERAL, se selecteaza tipul de salt HOPPING TYPE (QUICK LOOK 1A sau QUICK LOOK 2), apoi se selecteaza ENCKEY. Apoi se specifica numarul din doua cifre al identificatorului de cheie (ENC KEY ID) si apoi se introduc cele 32 de caractere alfanumerice ale cheii de secretizare (ENCRYPTION KEY).
NOTA
Pe display apar numai 16 caractere. Incepand cu introducerea celui de-al 17-a caracter, primele caractere dispar de pe afisaj, astfel ca la sfarsit sunt afisate numai ultimele 16 caractere ale cheii de secretizare.
Pentru a programa functia de scanare a statiei radio, se apasa PGM, apoi se selecteaza tastele cu sageti la stanga/dreapta pentru a selecta SCAN. Apoi se utilizeaza tastele cu sageti la stanga/dreapta pentru a selecta LIST, PRIORITY sau CONFIG. A se vedea figura 4-1.
Dupa ce retelele individuale au fost programate in statia radio (paragraful 4.2.1.2.1), se selecteaza LIST pentru a adauga (ADD , revizui (REVIEW sau sterge (DELETE retelele din lista de scanare.
NOTA
Daca in lista de scanare se afla o retea care are frecventa de receptie peste 87,975 MHz si statia radio are conectat un amplificator extern de putere de 50W, atunci acea retea poate fi scanata, dar amplificatorului de putere va fi ocolit prin filtrul extern de receptie.
Dupa ce retelele au fost incluse in lista de scanare (paragraful 4.2.1.3.1.) pot fi programate o retea cu prioritate de emisie si o retea cu prioritate de receptie. Reteaua cu prioritate de emisie este reteaua in care statia radio va emite daca se apasa clapeta de emisie a microreceptorului, atunci cand statia radio scaneaza activ. Reteaua cu prioritate de receptie este acea retea care este verificata cel mai des din punct de vedere al prezentei semnalului.
Pentru a configura o retea cu prioritate de emisie, se apasa PGM, apoi se selecteaza SCAN, PRIORITY, apoi se alege numele retelei cu prioritate de emisie (PRIORITY TX NET).
Pentru a configura o retea cu prioritate de receptie, se apasa PGM, apoi se selecteaza SCAN, PRIORITY, apoi se alege YES pentru ENABLE RX PRIORITY SCANNING? (se activeaza scanarea cu prioritate la receptie?), iar la sfarsit se selecteaza numele retelei cu prioritate de receptie (PRIORITY RX NET).
Programarea configurarii scanarii permite operatorului sa introduca duratele de mentinere si de conectare. Timpul de conectare este durata de timp dupa care statia revine in modul scanare automata dupa ce prezenta semnalului in retea a incetat (s-a pierdut). Timpul de mentinere este durata de timp in care statia radio, dupa ce a detectat un semnal radio in retea, va reveni in modul scanare automata, chiar daca semnalul este inca prezent in acea retea. Daca timpul de mentinere este activat, singurele cai de preveni statia radio sa revina in modul scanare automata o constituie apasarea clapetei microreceptorului (PTT) sau a tastei CLR.
Pentru a configura timpul de conectare, se apasa tasta PGM, apoi se selecteaza SCAN, CONFIG si se introduce durata necesara de conectare HANG TIME.
Pentru a configura timpul de mentinere, se apasa tasta PGM, apoi se selecteaza SCAN, CONFIG, se seteaza ENABLE HOLD TIME? (activare timp de mentinere?) pe YES si se introduce durata necesara de mentinere HOLD TIME.
A se vedea paragraful 4.2.2.1. pentru informatii cu privire la programarea parametrilor de securitate SECUR..
Statia radio RF-5800V-MP are pe panoul frontal conectorul J3 (DATA) care poate fi utilizat pentru comanda de la distanta, transmisii de date sau operatii audio. Programarea PORTS permite ca acest conector sa fie configurat pentru lucru cu un dispozitiv de comanda de la distanta REMOTE si/sau de transmisii de date DATA. De asemenea se permite si configurarea nivelurilor audio.
Pentru a programa porturile statiei radio, se apasa tasta PGM, apoi se selecteaza PORTS (porturi), REMOTE (comanda de la distanta), DATA (transmisii de date) sau AUDIO_LEVELS (niveluri audio). A se vedea figura 4-1.
Parametrii portului de comanda de la distanta: INTERFACE, PROTOCOL, ASYNC RATE, DATA BITS, STOP BITS, PARITY, FLOW CONTROL si ASYNC ECHO pot fi programati din acest meniu . Aceste optiuni se configureaza pentru a corespunde configuratiei terminalului sau calculatorului conectate la statia radio.
NOTA
Cand se programeaza optiunile INTERFACE, se va alege intre DATA si AIC (conectorul pentru interfata de accesorii). DATA se refera la conectorul J3 (DATA) de pe panoul frontal al statiei radio. AIC se refera la conectorul J9 (ACCESORY) de pe panoul din spate al statiei radio. Conectorul J9 este utilizat doar pentru mentenanta.
Programarea portului DATA consta in programarea ASYNC si GENERAL. A se vedea figura 4-1.
Parametrii portului de date: ASYNC RATE, DATA BITS, STOP BITS, PARITY, FLOW CONTROL si ASYNC ECHO pot fi programati din acest meniu. Aceste optiuni se configureaza pentru a corespunde configuratiei terminalului sau calculatorului conectate la statia radio.
Parametrii portului de date: DATA INVERT (INVERSAREA DATELOR), TX DATA CLOCK SOURCE (SURSA CEASULUI PENTRU TRANSMISIA DE DATE) si USE CTS-IN (UTLIZARE CTS INTERN) pot fi programati din acest meniu. Aceste optiuni se configureaza pentru a corespunde configuratiei terminalului sau calculatorului conectate la statia radio.
In functie de cerintele dispozitivului extern conectat la statia radio, nivelul audio din statie poate fi configurat fie la 0 dBm, fie la -10 dBm.
NOTA
Cand statia radio este instalata intr-o Unitate de Adaptare Vehiculara, se seteaza AUDIO_LEVELS la 0 dBm. A se vedea Manualul sistemului de comunicatii vehicular RF-5800V, pentru informatii suplimentare.
Pentru a configura parametrii generali de lucru ai statiei radio, ai receptorului GPS sau ai amplificatorului de putere extern de 50W se apasa tasta PGM, apoi se utilizeaza tastele cu sageti stanga/dreapta pentru a selecta CFIG. Apoi se utilizeaza tastele cu sageti stanga/dreapta pentru a selecta GENERAL, GPS sau EXT_DEV.
Configuratia generala a statiei radio se refera la semnalizarile sonore si la tonul de emisie FM. Alegand pentru SILENCE BEEPS? valoarea YES, statia radio nu va mai avertiza sonor operatorul asupra erorilor efectuate. Alegand pentru FM TRANSMIT TONE valoarea ON, statia radio va transmite un ton de 150 Hz de fiecare data cand este apasata clapeta microreceptorului (PTT).
Configuratia receptorului intern GPS include GPS OPERATION MODE (mod de operare GPS), care poate fi OFF, ON sau DELAYED (intarziat).
Daca este selectat OFF, receptorul GPS nu opereaza. Daca este selectat ON, receptorul GPS actualizeaza continuu datele GPS receptionate de la satelitii GPS. Daca este selectat DELAYED (intarziat), frecventa de actualizare este controlata de parametrul ACTIVE DELAY, care poate fi setat intre 1 si 99 minute.
Configurarea dispozitivului extern include EXTERNAL 50W PA MODE, care poate fi: CO-SITE ON, CO-SITE OFF sau BYPASSED.
Daca este selectat CO-SITE ON, amplificatorul de 50 W si circuitul filtrului de colocatie sunt activate pe durata emisiei si receptiei. Daca este selectat CO-SITE OFF, amplificatorul de 50 W este activat, dar circuitul filtrului de colocatie este dezactivat pe durata receptiei. Daca este selectat BYPASSED, amplificatorul de 50 W si circuitul filtrului de colocatie sunt dezactivate.
Dezactivand filtrul de colocatie se imbunatateste sensibilitatea la receptie datorita reducerii pierderilor in circuit, dar performantele receptorului in privinta eliminarii interferentelor vor scadea. Se recomanda sa se aleaga optiunea CO-SITE ON.
![]()

(Vezi nota 1) NOTE.
Campuri vizibile numai cand: DATA/VOICE
= "DATA" sau "D/V"; DIGITAL
SQUELCH = "OFF" COMSEC
este programat (Vezi nota 3) (Vezi nota 2) (Vezi nota 4) (Vezi nota 1) (Vezi nota 5) (Vezi nota 4) (Vezi nota 5) (Vezi nota 4) (Vezi nota 5) Figura 4-1b. Meniurile de programare ale
statiei radio RF-5800V-MP (2/5)
![]()


Urmatoarele paragrafe descriu elementele de baza pentru navigarea in cadrul meniurilor statiei radio.
Un camp consta din unul sau mai multe cuvinte, acronime sau abrevieri care pot fi selectate pe afisaj. Continutul unui camp de introducere poate fi modificat utilizand tastatura. Continutul celorlalte campuri nu poate fi modificat.
Urmatoarele paragrafe descriu modul in care se poate naviga in cadrul diferitelor tipuri de campuri utilizate de statia radio portabila RF-5800V-MP.
A se vedea figura 4-2. Campul de derulare este tipul de camp care permite operatorului sa selecteze un element dintr-o lista utilizand sagetile in sus si in jos. In general, o valoare nu este introdusa in statie pana cand nu este apasata tasta ENT.
NOTA
Exista exceptii de la aceasta regula. De exemplu campul pentru intensitatea iluminarii fundalului KDU schimba acest parametru imediat ce utilizatorul deruleaza optiunile respective.
Daca utilizatorul apasa tasta CLR, valoarea campului ramane neschimbata.

A se vedea figura 4-3. Campurile numerice permit operatorului sa introduca valori numerice. Atunci cand este selectat un camp numeric, intregul camp lumineaza intermitent. Odata ce un numar este introdus, doar urmatoarea cifra ce trebuie actualizata mai lumineaza intermitent. Aceasta cifra este cursorul.

Pe masura ce operatorul introduce numerele, cifrele sunt actualizate si
cursorul avanseaza cu o pozitie la dreapta.
Operatorul poate utiliza tastele cu sageti la stanga si la dreapta pentru a deplasa cursorul in directia dorita.
Daca operatorul apasa tasta CLR in timp ce cursorul nu este la prima cifra, cifra pe care este cursorul se transforma in zero, iar cursorul se deplaseaza cu o pozitie la stanga.
Daca operatorul apasa tasta CLR in timp ce cursorul este pe prima cifra, valoarea originala a campului este reincarcata si intregul camp lumineaza intermitent.
NOTA
Campul pentru cheia de secretizare constituie o exceptie de la aceasta regula. Datele pentru cheia de secretizare nu mai pot fi vizualizate dupa apasarea tastelor ENT sau CLR.
Daca operatorul apasa ENT dupa modificarea unui camp, noua valoare este introdusa in memoria statiei radio.
A se vedea figura 4-4. Campurile alfanumerice sunt utilizate pentru a introduce siruri de caractere alfanumerice, cum ar fi nume de retea, parole etc. Cand se selecteaza un camp alfanumeric, intregul camp lumineaza intermitent. De indata ce a fost introdus un caracter, doar urmatorul caracter ce trebuie actualizat mai lumineaza intermitent. Acest caracter este cursorul.
Fiecare tasta numerica (cu exceptia lui 0) are repartizat un numar de trei litere ale alfabetului. De exemplu, tastei 1 ii sunt asignate literele A, B si C. Pentru a introduce 1 in camp se apasa aceasta tasta o data, pentru a introduce A, se apasa 1 de doua ori etc.
Pentru a trece cursorul pe pozitia urmatoare, trebuie apasata alta tasta. Acest lucru muta cursorul automat pe pozitia urmatoare.
Daca doua litere consecutive trebuie introduse de pe aceeasi tasta, se va utiliza sageata catre dreapta pentru a deplasa cursorul.
Tasta CLR deplaseaza cursorul inapoi cu o pozitie si apoi sterge toate caracterele din dreapta sa.
De exemplu, executati urmatoarea procedura pentru a introduce numele retelei RED:
a. Intrati in meniul NET TYPE/NAME/CHANGE NAME. A se vedea figura 4-1.
b. Apasati tasta 6 de patru ori pentru a afisa R.
c. Apasati tasta 2 de trei ori pentru a afisa E.
d. Apasati tasta cu sageata catre dreapta pentru a deplasa cursorul.
e. Apasati tasta 2 de doua ori pentru a afisa D.
Daca au ramas litere la dreapta lui D, se apasa sageata la dreapta o data, apoi se apasa CLR pentru a sterge toate caracterele din dreapta lui D.
CHANGE NAME
RED______________
NET0
Figura 4-4. Navigarea in campurile de introducere a datelor alfanumerice
Urmatoarele paragrafe descriu modul in care se navigheaza prin diferite tipuri de afisaje utilizate de statia radio portabila RF-5800V-MP.
Meniurile operationale afiseaza starea curenta a statiei si permit operatorului sa selecteze valorile pentru lucrul acesteia. Fiecare mod operational (cu exceptia comenzii de la distanta si a testului) are unul sau mai multe afisaje principale operationale. Vezi figura 4-5.
In general, aceste meniuri contin campuri multiple care pot fi selectate de catre operator. Tastele cu sageti la stanga si la dreapta sunt utilizate pentru deplasarea de la un camp la altul. Campurile selectate lumineaza intermitent. Daca nu sunt campuri care sa lumineze in acest fel, se considera ca afisajul este stabil.
In figura 4-5, campurile de introducere sunt VOC, CVSD, WBFSK si OFF. Pentru a schimba VOC in DATA, operatorul va apasa o tasta cu sageata la stanga sau la dreapta din cadrul unui afisaj stabil pana cand VOC va lumina intermitent. Dupa schimbarea campului in DATA utilizand sagetile in sus si in jos, apasand ENT se va schimba modul de lucru al statiei radio in transmisii de date, iar meniul va reveni la un afisaj stabil.
Pentru a schimba modurile de lucru, operatorul va apasa tasta MODE dintr-un afisaj operational principal stabil. Aceasta optiune afiseaza o lista de moduri de lucru. A se vedea figura 4-6.


Figura 4-6. Navigarea intr-un meniu de selectie al modurilor de lucru

A se vedea figura 4-7.
Afisajele meniului sunt constituite din campuri de meniu si permit operatorului
sa selectioneze o ramura a arborelui meniului. Campurile meniului sunt afisate
si utilizatorul foloseste tastele cu sageata la stanga/dreapta pentru a efectua
o selectie. Apasand tasta ENT se acceseaza ramura meniului pentru acel
camp. Daca operatorul apasa CLR, statia radio revine la afisajul
anterior.
Afisajele non-operationale care contin doar un camp de introducere a datelor sunt afisaje de introducere a datelor. Aceste afisaje fac parte, de obicei, dintr-o ramura de meniu in care ENT si CLR sunt utilizate pentru deplasare in sus si in jos pe acea ramura. A se vedea figura 4-8.
RECEIVE
FREQUENCY MHz NET0 Figura 4-8. Navigarea in meniu cu un
singur camp de introducere a datelor.
Afisajele informale sunt acele afisaje ce prezinta informatii, dar nu contin nici un camp de introducere a datelor. A se vedea figura 4-9.
BATTERY VOLT: 32.0V NOMINAL NICAD-OTHER
Figura 4-9. Afisaj informal
Arborii meniurilor se utilizeaza ca ghid de programare si operare a statiei radio.
A se vedea figura 4-1 pentru un exemplu al arborilor de meniu. Acestia se vor folosi in conformitate cu orientarile urmatoare:
Elementele prezentate in cercuri sunt taste de pe KDU. PGM in cerc reprezinta tasta PGM.
Elementele conectate prin linii orizontale reprezinta campuri de meniu intr-un afisaj de meniu. NORM, SCAN, PORTS, SECUR si CFIG sunt campuri de meniu care apar pe afisaj dupa apasarea tastei PGM.
Liniile verticale de sub un camp de meniu reprezinta o ramura de meniu.
Sub ACTIVATE IN LIST?, optiunile YES si NO reprezinta campuri de derulare, unde sagetile in sus si in jos deruleaza optiunile campurilor de derulare.
Sub RECEIVE FREQUENCY, valoarea MHz reprezinta un camp numeric, in care nu pot fi introduse decat valori numerice.
Sub CHANGE NAME, valoarea XXXXXXXXXXXX reprezinta un camp alfanumeric, in care pot fi introduse litere si cifre.
Performantele statiei radio portabile RF-5800V-MP sunt dependente de exploatarea optima a echipamentului. De aceea, intretinerea preventiva are o importanta majora, in special in prevenirea defectiunilor statiei radio.
Intretinerea preventiva este inspectarea si intretinerea sistematica a echipamentului pentru a preveni defectarea si a reduce timpul de imobilizare a acestuia.
Intretinerea preventiva consta in mentinerea statiei radio curata, uscata si fara praf. Se vor utiliza o perie moale, un burete umed si carpe curate pentru curatarea statiei radio.
Tabelul 5-1 contine verificarile si operatiunile ce se vor realiza zilnic atunci cand echipamentul este in lucru, sau saptamanal atunci cand echipamentul este in depozitare. Tabelul 5-2 contine verificarile si operatiunile ce se vor realiza saptamanal. Tabelul 5-3 contine verificarile si operatiunile ce se vor realiza anual.
TABELUL 5‑1. Verificarile si operatiunile de intretinere preventiva ce se vor efectua zilnic
|
Verificarea nr. |
Ce se va inspecta |
Procedura |
|
Operarea |
Executarea unui autotest al statiei radio. |
|
|
Supapa casetei baterii |
Se verifica daca supapa nu permite intrarea aerului din exterior in caseta de baterii |
TABELUL 5-2. Verificarile si operatiunile de intretinere preventiva ce se vor efectua saptamanal
|
Verificarea nr. |
Ce se va inspecta |
Procedura |
|
Antena |
Se verifica existenta rupturilor sau a fortarilor; se repara sau se inlocuieste, dupa caz. |
|
|
Conectorii |
Inspectarea vizuala a coroziunilor sau deteriorarii. |
|
|
Capacele de protectie |
Se monteaza capacele de protectie ale conectorilor care nu sunt utilizati. |
|
Verificarea nr. |
Ce se va inspecta |
Procedura |
|
Bateria pentru memorie HUB |
Se inlocuieste bateria. A se vedea paragraful 5.3.4. |
|
|
Performantele statiei radio |
Pentru verificarile anuale ale performantelor statiei radio se va proceda in conformitate cu Manualul pentru mentenanta intermediara a statiei radio RF-5800V-MP (10515-0087-4300) |
Deficientele si defectele care pot fi descoperite pe durata intretinerii preventive sau care apar pe durata exploatarii statiei radio trebuie remediate prin intermediul intretinerii corective. Tipul lucrarii necesare pentru remediere determina daca aceasta poate fi efectuata de catre operator sau trebuie efectuata intr-un atelier de reparatii specializat.
Urmatoarele proceduri presupun ca operatorul a determinat faptul ca statia radio este defecta. Acest lucru poate fi determinat pe trei cai:
Operatorul a rulat autotestul statiei radio si aceasta a identificat un cod de eroare.
Statia radio afiseaza un cod de eroare.
Operatorul a observat functionarea necorespunzatoare a statiei, fapt care sugereaza defectarea sistemului.
Ori de cate ori operatorul considera ca echipamentul este defect se vor urma procedurile de remediere a defectelor din acest capitol pentru a determina actiunea corectiva necesara. Daca simptomul observat nu este descris, se va raporta acest lucru atelierului de reparatii.
Defectele pot fi detectate de catre autotestul intern BIT sau prin observare vizuala. Defectele detectate de autotest sunt afisate pe display (KDU). Urmatoarele paragrafe identifica probabilele cauze ale defectelor si sugereaza actiunile de corectare necesare.
Afisajul poate indica un cod de eroare sau poate afisa un mesaj prin care se cere apasarea unei taste pentru a afisa defectul (de exemplu pentru bateria HUB).
De asemenea, display-ul poate afisa mesaje de avertizare in caz ca se dau comenzi incorecte sau o comanda nu poate fi executata.
NOTA
Iata un exemplu de mesaj de avertizare:
WARNING
NO TEK FILLED
press any key to acknowledge
(ATENTIE
NU AU FODST INTRODUSE CHEI DE SECRETIZARE
apasati orice tasta pentru confirmare
Acest mesaj apare cand se trece comutatorul de functiuni pe pozitia CT (secretizat) si nu au fost introduse chei de secretizare. De asemenea, in afisajul normal, campul KEY clipeste.
Defectele BIT sunt prezentate atunci cand operatorul executa un autotest al statiei radio. A se vedea paragraful 3.3.1.1. pentru informatii cu privire la executarea autotestului BIT.
Afisajul poate indica un cod de eroare sau poate afisa un mesaj prin care se cere apasarea unei taste pentru a afisa defectul (de exemplu pentru bateria HUB).
Cand statia radio afiseaza un mesaj de eroare, notati acel cod si apoi raportati-l atelierului de reparatii specializat.
Defectele non-BIT sunt acele defecte observate de catre operator sau cazuri de functionare necorespunzatoare. Localizati defectiunea in prima coloana a Tabelului 5-4 si efectuati actiunea recomandata. Daca aceasta actiune este lipsita de succes, raportati problema atelierului de reparatii.
|
Simptom |
Actiune |
|
Statia radio nu se alimenteaza |
Verificati bateriile. |
|
Nu exista semnal audio la receptie/emisie; statia nu trece in emisie atunci cand se apasa clapeta microreceptorului |
Schimbati microreceptorul. |
|
Semnal audio la receptie intermitent |
Curatati conectorii microreceptorului; inlocuiti-l. |
|
Pe afisaj apare mesajul: ******FAULT******RX INPUT HIGH |
Mutati statia radio de langa sursa de semnal RF puternic. |
|
Pe afisaj apare mesajul MISMATCH cand se face testul VERSION, HARDWARE |
Trimiteti statia radio la atelierul de reparatii cat mai repede posibil. |
|
Pe afisaj apare mesajul MISMATCH cand se face testul VERSION, FIRMWARE |
Trimiteti statia radio la atelierul de reparatii cat mai repede posibil. |
Statia radio portabila este livrata cu o caseta baterii (10512-4800), care poate contine fie o baterie reincarcabila Ni-metal-hidrura BB-390/U, fie o baterie reincarcabila NiCd BB-590/U, fie o baterie reincarcabila cu plumb-acid BB-490/U, fie o baterie cu litiu BA-5590/U.
A se vedea paragraful 2.2. A se vedea figura 2-2 pentru informatii cu privire la instalarea bateriei in caseta de baterii si modul de instalare a acestei casete la statia radio.
Durata de lucru a bateriei este acea perioada de timp in care bateria poate fi utilizata inainte de a fi reincarcata (Ni-metal-hidrura, NiCd sau plumb-acid) sau inlocuita (litiu). Factorul principal in determinarea duratei de lucru a bateriei este puterea de emisie si ciclul de lucru (raportul emisie-receptie). Pentru a prelungi durata de lucru se va emite cat mai putin posibil si se va utiliza puterea minima de emisie necesara pentru asigurarea unei legaturi de calitate.
Incarcatorul de baterii 10372-0304 realizeaza incarcarea automata a bateriilor si detectarea defectelor. Acesta poate incarca pana la 4 baterii BB-590/U simultan. Pe durata incarcarii afiseaza starea fiecarei baterii conectate.
Incarcatorul de baterii RF-5059-CH002 realizeaza incarcarea automata a bateriilor si detectarea defectelor. Acesta poate incarca/descarca 2 baterii nichel-metal-hidrura sau nichel-cadmiu in aproximativ 4 ore. Pe durata incarcarii/descarcarii afiseaza starea fiecarei baterii conectate.
Nu incarcati, scurtcircuitati, incinerati sau distrugeti bateria cu litiu BA-5590/U. Nu expuneti la foc sau temperaturi peste 71˚C, cazuri in care bateria se poate sparge eliminand materiale toxice.

Nu aruncati bateriile cu litiu la intamplare. O baterie cu litiu partial descarcata reprezinta un pericol
Bateriile complet descarcate nu sunt considerate periculoase sau reactive chimic. Acolo unde este posibil, trebuie conectata o sarcina rezistiva (tipic 82 W) peste fiecare sectiune a bateriei, aceasta fiind lasata la descarcat o saptamana inainte de aruncare. Dupa efectuarea acestei operatiuni bateria nu mai constituie material periculos.
Bateriile partial descarcate pot contine o cantitate semnificativa de energie si trebuie manuite cu atentie. Bateria va fi impachetata cu material izolator cum ar fi plasticul si abia apoi aruncata. Nu se vor dispune baterii cu litiu in compactoare de gunoi.
Anual, sau daca statia radio nu mentine informatiile de configurare dupa ce a fost oprita, bateria HUB (B41-0010-003) trebuie inlocuita. A se vedea figura 5-1.
Nu aruncati bateriile cu litiu la intamplare. O baterie cu litiu partial descarcata reprezinta un pericol.
Efectuati urmatoarea procedura pentru a inlocui bateria HUB fara a pierde informatiile de programare si configurare:
a. Fara a utiliza caseta de baterii, conectati o baterie la statia radio pe panoul din spate, in conectorul BATTERY.
b. Porniti statia radio.
c. Fara a opri statia radio, scoateti si inlocuiti bateria HUB, asa cum se arata in figura 5-1.
NOTA
Asigurati-va ca bateria HUB este corect orientata, cu polul negativ (-) catre capac.
|
A |
|
|
Afisaj (display) |
Dispozitiv electronic ce produce informatii vizibile intr-o forma nepermanenta. Aceste informatii pot avea forma de text, grafice sau o combinatie a celor doua tipuri. |
|
AIC |
Accessory Interface Connector - Conectorul pentru interfata de accesorii. |
|
ASYNC |
Asincron |
|
B |
|
|
BITE |
Built-In Test Equipment. Software de autotest care este implementat in statia radio. |
|
C |
|
|
Camp (field) |
O zona pe afisaj care contine informatii pentru operator sau furnizeaza o zona in care operatorul poate introduce sau selecta date. |
|
Configuratie |
Procesul de stabilire (programare, setare) a valorilor parametrilor care definesc statia radio din punct de vedere hard si soft sau modurile de operare. De asemenea, poate reprezenta o colectie a acestor valori la un moment dat. |
|
Collocation |
Colocatie - Plasarea sau aranjarea sistemelor unul in apropierea celuilalt. |
|
CTS |
Abreviere de la Clear To Send - Gata de trimitere |
|
Cursor |
Un indicator de pozitie vizibila pe afisajul statiei radio. Acesta prezinta lo-cul in care se va scrie pe afisaj urmatorul element introdus de la tastatura. |
|
CVSD |
Continously Variable Slope Delta - Modulatie delta cu variatie continua a pantei. Voce digitala - banda larga. |
|
D |
|
|
Digital voice - DV |
Voce digitala Voce analogica ce a fost convertita intr-o secventa de date digitale de 0 si 1. |
|
DATA BITS |
Numarul de biti folositi pentru a tramsnite un caracter sau valoare. |
|
E |
|
|
ECCM |
Electronic Counter Counter Measures - Tehnica folosita pentru a preveni detectarea sau bruiajul caii de transmitere. |
|
ECHO |
Date ce vor fi intoarse din drum. |
|
ETI |
Elapsed Time Indicator - Indicatorul timpului scurs. |
|
EVEN |
Par |
|
F |
|
|
FM |
Frequency Modulation - Modulatie de frecventa. |
|
FSK |
Frequency Shift Keying - Varianta de modulatie de frecventa. Modulare prin deplasare de frecventa/codare prin modificarea frecventei. |
|
FLOW CONTROL |
Metoda de control a fluxului de date. |
|
G |
|
|
GPS |
Global Positioning System - Sistem ce utilizeaza sateliti pentru furnizarea datei, timpului zilei (ora exacta), pozitia geografica (latitudine, longitudine), viteza de deplasare, orientare. |
|
H |
|
|
Hang time |
Timp de conectare - durata de timp dupa care statia radio revine in scanare automata dupa ce s-a pierdut semnalul in retea. |
|
Hold time |
Timp de mentinere - durata de timp dupa care statia radio, dupa ce a detectat prezenta unui semnal in retea, va reveni in scanare automata, chiar daca semnalul este inca prezent in acea retea. |
|
HUB |
Hold-Up Battery - Baterie de mentinere a informatiilor de configurare stocate in circuitele de memorie ale statiei radio. |
|
I |
|
IFPA |
Integrated Filter/Power Amplifier - Amplificator de putere extern, de 50W, pentru utilizare in configuratii stationare sau vehiculare. |
|
K |
|
KDU |
Keypad Display Unit - Panou de comanda cu afisaj, detasabil |
|
M |
|
|
Memory |
Memorie - Termen utilizat pentru a descrie stocarea datelor in statia radio. |
|
Menu |
Meniu - Lista de optiuni prezentata utilizatorului impreuna cu cateva mijloace de selectare a uneia din aceste optiuni. |
|
Mode |
Modul de lucru al statiei radio (NORMAL, TEST, SCAN sau REMOTE CONTROL) |
|
Modem |
Acronim pentru MOdulator/Demodulator. Este un tip de echipament de comunicatii de date care transforma semnalele digitale in format analogic (modulare) adecvat transmisiei prin diverse medii si retransforma aceste semnale in format digital (demodulare). |
|
N |
|
|
Net Configuration |
Configuratia retelei - date care descriu o retea, incluzand nume, frecvente, mod voce/date, squelch si putere de emisie. |
|
Net |
Retea - Grup de statii radio care utilizeaza aceiasi parametri de comunicatie, cum ar fi frecvente, modulatie, etc. |
|
O |
|
|
ODD |
Impar |
|
P |
|
|
PARITY |
Schema de verificare a erorilor in care cei 8 biti ai unui octet sunt adunati pentru a determina al 9-lea bit (bitul de paritate) |
|
PSK |
Phase Shift Keying - Modulatie de faza. |
|
PTT |
Push-to-Talk - Clapeta microreceptorului care se apasa pentru trecerea statiei radio in emisie. |
|
R |
|
|
Radio Presets |
Un set (cu nume) predefinit de parametri radio care permit ca statia radio sa fie configurata utilizand doar un nume de presetare. Vedeti Net Configuration. |
|
RAM |
Random Access Memory - Memorie cu acces aleatoriu - tip de memorie utilizat pentru stocarea datelor. |
|
RCVR |
Receiver - Receptor |
|
R/T |
Receiver/Transmitter - Receptor/Emitator |
|
Reset |
Resetare. Vezi "Zeroizare" |
|
RX |
Receptie |
|
RF |
Radiofrecventa |
|
RS-232, RS-422 |
Seturi de specificatii standard pentru proiectarea porturilor seriale. De exemplu, un port RS-232 este un port serial care este conform cu standardul EIA denumit RS-232. |
|
S |
|
|
SINAD |
Signal + Noise + Distortion to Noise + Distortion Ratio - Raportul dintre Semnal + Zgomot + Distorsiuni si Zgomot + Distorsiuni |
|
Squelch |
Capacitatea statiei radio (receptorului) de a nu permite decat receptia semnalelor corespunzatoare. Poate fi digital, tonal sau de zgomot. |
|
STOP BITS |
Nr. de biti utilizati pentru a semnaliza terminarea unui bloc de date. |
|
T |
|
|
TCM |
Trellis Code Modulation - Tip de modulatie utilizat pentru transmiterea datelor de mare viteza. |
|
TOD |
Time-Of-Day - timpul zilei (ora exacta). |
|
TRANSEC |
Tehnica de secretizare a transmisiei care protejeaza semnalul la bruiaj sau interceptare. |
|
TX |
Transmit - Emisie |
|
V |
|
|
VSWR |
Voltage Standing Wave Radio - Raportul de unda stationara (raportul dintre unda directa si unda reflectata pe o linie de transmisiuni). |
|
W |
|
|
WBFSK |
Wide-Band Frequency Shify Keying - Modulatie FSK in banda larga. |
|
X |
|
|
XCVR |
Transceiver - Statie de emisie-receptie |
|
XMT |
Transmit - Emisie |
|
XMTR |
Transmitter - Emitator |
|
Z |
|
|
Zeroize |
Zeroizare, resetare - Secventa de comenzi care sterge toti parametrii de canal programati, cat si optiunile selectate. |
|
Politica de confidentialitate | Termeni si conditii de utilizare |
Vizualizari: 28340
Importanta: ![]()
Termeni si conditii de utilizare | Contact
© SCRIGROUP 2025 . All rights reserved