| CATEGORII DOCUMENTE |
| Demografie | Ecologie mediu | Geologie | Hidrologie | Meteorologie |
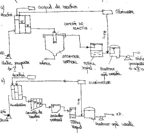
Alcatuirea statilor de tratare a apei
1. Schema tehnologica de tratare a apei
Orce st. de t.a. trebuie sa fie realizata a.i. sa asigure :
-circulatia apei de la instalatie la alta ;
-corectarea tuturor indicatorilor de calitate a apei ;
-cheltuieli min. de exploatare in conditii de siguranta max. la potabilitatea apei livrate ;
-posibilitatea de adaptare a instalatiei la vecinatatea apei din sursa ;
-posibilitatea dezv. ulterioare a statiei de t.a. in functie de cresterea necesarului de apa.



Schemele a si b destinate t.a. de rau care nu depasesc turbiditati prea mari.
Ultimele c si d coresp. unor statii de tratare destinate t.a. din lacurile de acum.
Toate sunt alc. pe aceleasi princip.
-o faza de tratare cu reactivi de coag. necesita o camera de amestec,camera de reactie;
-o faza de depunere masiva a suspensiilor sau de limpezire se realizeaza in decantoare;
-o faza de limpezire rapida care se realizeaza in filtre rapide de nisip;
-o faza de dezinfectie a apei prusupune existenta unui bazin in care are loc actiunea clorului asupra subst impurificatoarelor din apa.
In cazul apei provenite din lacurile de acumulare apele sunt mai limpezi se renunta la faza de decantare folosindu-se in special diferite forme de filtrare a apei si anume;filtre de contact, prefiltre ,filtre lente.
In cazul filtrelor de contact coagulare se face direct in stratul de nisip la doze de reactivi mult mai mici.
Pt a se aprecia eficienta uneia sau a alteia din schemele de t.a. s-a ales ca si criteriu gradul de elim. a subst. org. din apa bruta.
S-a verific. eficienta de eliminare a subst. org. expr. in mg la litru de KMnO4 din apele de alimentare re mai multe scheme tehno. de tratare cu complexitati diferite.
Alc. fluxului tehno. sa facut pe baza cond. de obt. a unei ape potabile cu un consum de sub 10-12 mg/l KMnO4 .
a. Pt un continut in apa bruta pana la 20mg/l KMnO4 este nec. urmat. flux:
-coagulare+decantare+filtrare+clorurare
![]()
Eficienta de reducere a subst. org. conform acestui flux este de 30-40%.
b. Pt un continut in apa bruta pana la 30mg/l KMnO4 este nec.:
-preclorare+coagulare+adjuvant+decantare+filtrare+clorurare

Eficienta de reducere a subst. org. este de 40-60%.
c. Pt. Un continut in apa bruta pana la 45mg/l KMnO4 este nec.:
-carbune activ+coagulare+adjuvant+decantare+filtrare+clorurare

Eficienta-50-70%.
d. Pt. Un continut de apa bruta de 75mg/l KMnO4 este necesar:
carbune activ+coagulare+adjuvant+decantare+filtrare+ozonizare+filtrare cu filtre+clorurare de carbune activ.Eficinta 70-85%.
In cazul folosiri lacului ca sursa indicatorii de calitate cei mai imp. care influenteaza tehno. de t.a. sunt:
-temp. apei cat mai redusa
-turbiditate redusa
-cont. de suspensii redusa.
Tehno. de t.a. tre. sa asg . urmat:
-indepartarea organismelor din apa
-indep. suspensiilor fine si a culorii;
-reducerea gustului si a mirosului
-dezinfectia
In cazul lacurilor unul din elementele hotaratoare pt alegerea schemei de trat e calitatea apei din lac exprimata prin gradul de trofi a lacului si prin biomasa ce-l caracterizeaza.
In cazul unor surse unor surse subterane sch. de tratare o sa aiba o alta compunere dar tre. respectate princip de calitate enuntate anterior.
2.Constructi si instalati anexe
In afara constr. si inst. cu rol tehno. insta. o statie de tratare cupr o serie de constr. si inst. anexe ce au rol de asig. fie circulatia apei ,fie funct statiei.In acest sens se mentioneaza:
-statii de pompare
-rezervoare de inmag si de asig a contactului apei cu reactori de dezinfectie
-camine de distributie
-camine pt instalarea ramelor de manevra
-cam pt instal aparatelor debitmetrice
-ateliere de intretinere
-depozit de mat si reactivi
-lab de control al calitati apei
-zona deprotecti sanitara
2.1.Statii de pompare
Acestea pot realiza
-transp apei de la o sursa la statie
-prepararea solutiilor diluate si concentrate de reactivi
-reprez tr I de pompare
-dozarea si injectare solutiilor de reactivo
-evac depunerilor din decantoare
-spalare filtrelor cu contracurent de apa sau aer sub pres.
-transp apei tratate spre rezv de inmag sau consumator
Functiile pompelor si a st de pompare au un rol vital in ansamblul functionari sist de alimentare cu apa de aceea este nec o evidenta f corecta in ceea ce priveste nr de ore de functionare a fiecarei pompe,cantit total de apa sau reactivi pompati,consumul de enrg ,evolutia graficului de intretinere si repareti executate la fiec agreg de pompare in parte.
2.2 Rezervoare de inmagazinare
Au rolul sa asig expl cat mai ec. a instal. sist de alim cu apa prin reducerea enrg consumate legatura intre instal cu debitare in regim continuu a apei in sist si consumatori indivuduali sau colectivi ce au un regim discontinuu al consumului,mai au rol sa asig pres nec in pct cel mai departat de pe reteaua de distrib a apei.Rezervoarele pot fi:de compensare de incendiu.de avarii,pt spalarea filtrelor,cam de contact, de aspiratie.
3.Instal de automatizare si dispecerizare in dotare
Necesitatea introduceri automatizari in practica t. a. s-a impus datorita faptului ca alim cu apa este o activitate de deservare publica ce tre sa insimeze si sa sintetizeze tendinte contradictorii astfel:
-un sist tre sa produca o apa de calitate ct dintr-o sursa supusa unei fluctuati a calit ,fluctuati ce pot fi f rapide in cazul apelor de supraf
-tre sa distribuie aceeasi apa in cantit suficienta la nivelul solicitat de consumator si sa se adapteze in permanenta la fluctuatile solicitarilor.
Necesitatea acestor fct princip presup un control permanent al unor instal f disp geografic,controlul ce se poate realiza prin automatizare si dispecerizare.
La ora actuala in numeroase tari sist de alim cu apa au complet automatizat diferite faze:
-captarea si captare apei
-transp si inmagazinarea apei
-alertarea poluari sursei de apa
-anumite trepte de tratare
-distrbutia apei
-transmiterea param de functionare a sist la dispecerat.
4.Lab statiei de t.a.
Apa potabila furnizata de statia de tratare tre sa indeplineasca conditiile de calitate impuse de reglementarile in vigoare.Acest lucru impune pe linga controlul eficientei t.a. si verific parametrilor functionali obiectiv ce se realiz prin analize fizico-chim,fiziologice si bacteorologice comparativ la apa bruta intrata in statie dupa princi trepte de trat la apa livrata spre consumatori.
In lab de analiza fizic-chim se determ o serie de indicatori de calitate:ph,cloruri,subst.org.,nitrati,turbiditate,duritate,alcalinitate,azotat,azotiti.
In lab de analize biologice se realiz zilnic analize de zooplanton si fitoplactor pt stabilirea eficientei fiec trepte de tratare si determ organismelor indicatoare.
In lab de analize bacteriologice se determ zilnic nr total de bacterii feterotrofe la temp de 37oC si nr de bacterii coliforme totale.ca aparatura sunt nec. balanta analitica,lampa UV termostat.
Toate aceste analize sunt executate de personal autorizat.
Spatiul destinat lab tre sa fie ferit de zgomote,vibrati,sa aiba luminare buna,sa fie prev. cu toate instalatiile pt utilitati ,dotat cu materiale pt stingerea incendiilor,fct de fiec lab tre sa fie rezi la conditiile de lucru.
|
Politica de confidentialitate | Termeni si conditii de utilizare |
Vizualizari: 3192
Importanta: ![]()
Termeni si conditii de utilizare | Contact
© SCRIGROUP 2025 . All rights reserved